引言:帶式輸送機是利用傳動滾筒和輸送帶之間的摩擦力,驅動輸送帶運行的連續的運輸設備。輸送帶既是牽引構件又是承載構件。
國內現有大多數煤礦的皮帶輸送機一般都采用工頻拖動,較少使用變頻器驅動。由于電機長期工頻運行加之液力耦合器效率等問題,造成皮帶運輸機運行起來非常不經濟;同時由于電機無法采用軟起軟停,在機械上產生劇烈沖擊,加速機械的磨損;還有皮帶、液力耦合器的磨損和維護等問題都會給企業帶來很大數額的費用問題。這對于現在創建節能型社會是不相符合的,對煤礦企業的皮帶輸送機進行變頻改造對節約社會能源、增加煤礦企業的經濟效益都具有非常現實的經濟意義和社會意義。隨著高壓變頻技術的不斷進步和完善,其應用范圍越來越廣泛。本文主要結合北京合康變頻器的HIVERT系列通用高壓變頻器在山西呂梁市臨縣三交鎮泰業煤礦皮帶機上的實際應用情況,對高壓變頻器在皮帶傳動場合的應用特點和注意事項進行簡要介紹。
山西呂梁市臨縣三交鎮泰業煤礦隸屬于山西樓俊礦業集團有限公司,如圖(1)所示;泰業煤礦礦井結構圖,圖(2)所示;強力皮帶機數據,如表(1),兩臺拖動電機數據一致,表(2)所示。

圖(1) 泰業煤礦外景

圖(2) 泰業煤礦礦井強力皮帶機結構圖
|
皮帶寬度 |
傾斜角度 |
皮帶速度 |
輸送長度 |
輸送能力 |
|
1000mm |
25° |
2.5m/s |
665m |
600T/H |
表(1) 強力皮帶機的數據
|
功率 |
額定電壓 |
額定電流 |
功率因數 |
額定轉速 |
|
450kW |
10000V |
32.2A |
0.86 |
1485r/min |
表(2) 雙臺拖動電機數據
二、 皮帶機的構成
1. 拖動電機電機1和電機2 ,如圖(3)

圖(3) 電機M1和M2
2. 拖動滾筒和逆止器,如圖(4)

圖(4) 滾筒和逆止器
3. 盤形制動器,如圖(5)

圖(5) 盤形制動器
4. 運輸強力皮帶,如圖(6)
圖(6) 強力皮帶
三、 煤礦皮帶機變頻調速系統方案設計
皮帶機多機變頻調速系統的核心問題是皮帶系統中各電機的轉速和轉矩平衡問題。在實際應用中,根據現場工藝不同,可以選擇不同的變頻控制方案。
1. “一拖二”方案
此方案是采用一臺變頻器同時拖動兩臺電機運行,將各個電機定子繞組直接并聯在一臺變頻器輸出測。
“一拖二”方案中,變頻器無法對電機的轉矩進行獨立的控制,因此各電機的出力由電機的參數和皮帶參數決定;其中,影響電機功率平衡的主要因素是電機的參數差異和拖動滾筒及皮帶的包絡角差異;正常情況下,包絡角的大小只存在設計上及加工上的差異,但是當系統正常運行后,由于提升的貨物是潮濕的,皮帶在卸貨物后,上面仍殘留一些煤渣,這時候轉到拖到滾筒上,就會使拖動滾筒直徑變大;誤差越大,系統中電機的功率差異就會越大。
采用“一拖二”方案有以下三個弊端;一是變頻器不能有效的分配兩臺電機的功率;二是需要用戶經常清理拖動滾筒的煤渣及雜物;三是變頻器不能有效的保護每一臺電機。
2. “雙機聯動”方案
此方案采用兩臺變頻器分別拖動兩臺電機,將各個電機定子繞組直接分別接在兩臺變頻器輸出測。
雙機聯動同步運行變頻系統是由完全獨立的兩臺變頻器通過主、從機的同步通訊方式保證雙電機的轉速、以及功率平衡的。兩臺電機中任意一臺都可作為主機,另一臺為從機。
雙機拖動方案中,變頻器對電機的轉矩都能獨立控制,主從變頻器通訊采用光纖通訊,抗干擾能力強,通訊速率快,用戶可不必清理拖動滾筒的煤渣及雜物,變頻器主從之間可以自動來調整變頻器輸出轉速及功率一致。
四、 HIVERT系列通用高壓變頻器現場應用情況
1. 變頻器的選擇
綜合現場工藝要求,由于現場強力皮帶機無負力,故采用雙臺合康HIVERT系列通用高壓變頻器。變頻器輸出數據,如表(3)
|
變頻器功率 |
額定電壓 |
額定電流 |
輸出頻率 |
|
630kW |
10000V |
48A |
0~50Hz |
表(3)變頻器數據
2. 合康變頻器雙機聯動控制技術
雙機聯動(主從控制)同步運行變頻系統是由完全獨立的兩臺或者多臺變頻器通過主、從機的同步通訊方式保證雙電機的轉速、以及功率平衡的。兩臺電機中任意一臺都可作為主機,另一臺為從機,主從機之間的同步控制是由我公司自行研發生產的“內嵌式同步控制器”實現的。同步控制的傳輸介質為光纖通訊;此種雙機通訊方式無需增加額外的繁雜的同步設備,且已經在變頻器內置完成,只需要簡單的安裝操作及設置就可實現雙(多)機同步運行。
主、從電機在運行過程中,系統會出現由工況引起的功率不對稱分配,某臺電機出力嚴重超過電動機的額定功率,而另一臺電機則會過度輕載運行。主、從電機非同步運行很容易造成運行設備的損壞。且長期運行后,超載運行的電機也會出現過熱、過載保護、過流現象或停機等事故發生。為避免功率分配的不對稱出現,HIVERT高壓變頻器通過內置的高速同步通訊,可將非同步狀態下輸出功率較大電機的超載功率部分及時平衡到輕載電機上,實時保持前后主、從電機功率均衡對稱分配,動態自動調整,由此實現主、從變頻器的同步運轉,達到雙電動機同步運行的目的。
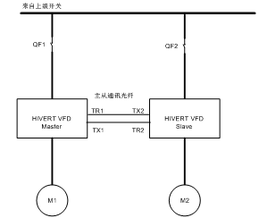
3. 現場變頻器系統框圖,如圖(7)所示

圖(7) 現場變頻器框架圖
4. 現場功率平衡的解決方案
變頻器多機運行過程中,電機的功率平衡成為運行中的控制重點。
HIVERT系列通用高壓變頻器采用光纖通訊,通訊速率達500kbps,足以應付現場的通訊需求,并加入CRC校驗,保證數據傳輸的準確性。
HIVERT系列通用高壓變頻器,當主機接收到正常啟動信號后,主機啟動變頻器,同時將運行信號,運行頻率及轉矩電流發送給從機,從機按照主機發送過來的數據正常啟動、運行、輸出轉矩的控制,從機本身具備轉矩電流的調節,同時將自身的轉矩電流與主機發送過來的轉矩電流做比較,從機會自動調整自身的運行頻率,從而達到兩臺變頻器的功率平衡。主機的運行界面如圖(8)所示;從機的運行界面如圖(9)所示。

五、 總結
經過變頻技術改造后皮帶機運行良好,徹底實現了強力皮帶輸送機的軟起、軟停運行方式以及轉速和功率平衡雙閉環的調節,大大提高了系統的功率因數和系統效率。改造后系統可以根據負載變化情況自動調整輸出頻率和輸出力矩,改變了以前電機工頻恒速運行的模式,在很大程度上節約了電力能源。經過改造后的運行,事實證明HIVERT系列通用高壓變頻器有著無法比擬的優越的產品性能和無法超越的技術領先優勢,在煤炭行業的節能改造中應用能夠創造巨大的經濟效益和良好的社會效益,對于創建節能環保型的社會發揮著重要的作用。
作者:李長明
來源:煤炭網
煤炭網版權與免責聲明:
凡本網注明"來源:煤炭網www.wxzkbxg.com "的所有文字、圖片和音視頻稿件,版權均為"煤炭網www.wxzkbxg.com "獨家所有,任何媒體、網站或個人在轉載使用時必須注明"來源:煤炭網www.wxzkbxg.com ",違反者本網將依法追究責任。
本網轉載并注明其他來源的稿件,是本著為讀者傳遞更多信息的目的,并不意味著本網贊同其觀點或證實其內容的真實性。其他媒體、網站或個人從本網轉載使用時,必須保留本網注明的稿件來源,禁止擅自篡改稿件來源,并自負版權等法律責任。違反者本網也將依法追究責任。 如本網轉載稿件涉及版權等問題,請作者在兩周內盡快來電或來函聯系。
網站技術運營:北京真石數字科技股份有限公司、喀什中煤遠大供應鏈管理有限公司、喀什煤網數字科技有限公司
總部地址:北京市豐臺區總部基地航豐路中航榮豐1層
京ICP備18023690號-1 京公網安備 11010602010109號
